EN
首页 > 新闻动态 > 行业新闻

雷击浪涌电路的设计成为仪器研发的一个关键问题

防雷开关电源电路设计方案

一般建筑物上的避雷针只能防止直接雷击,但强电磁场产生的感应雷击和脉冲电压会潜入房间,危及电视.电话、电子仪表和其他电气设备。特别是太阳能控制仪表,由于太阳能安装位置的特殊情况,其使用稳定性一直是大多数开发人员关注的焦点。

瞬时高压雷击浪涌和信号系统浪涌是仪器稳定性差的重要原因。感应雷击是信号系统浪涌电压的主要来源.电磁干扰(EMI).无线电干扰和静电干扰。受这些干扰信号影响的金属物体(如电话线)会导致传输中的数据代码错误,影响传输的准确性和传输速率。如何设计防雷电路已成为仪器研发的一个关键问题。


分析雷击浪涌

电子设备最常见的危害不是由直接雷击引起的,而是由电源和通信线路中的电流浪涌引起的。一方面,电子设备的内部结构高度集成(VLSI芯片),从而导致设备耐压.抗过电流水平降低,雷电(包括感应雷和操作过电压浪涌)的承载力降低。另一方面,由于信号源路径的增加,系统比以前更容易受到雷电波的侵入。浪涌电压可通过电源线或信号线进入计算机设备。我们将分别讨论以下两个方面:

1)电源浪涌

当电力系统出现短路故障时,电源浪涌不仅仅来自雷击.大负荷会产生电源浪涌,电网绵延数千英里。雷击和线路浪涌的概率都很高。当雷击发生在离你几百公里的地方时,雷击浪涌通过电网以光速传输,并通过变电站衰减。当它到达你的电脑时,可能仍然有数千伏。这种高压很短,只有几十到几百微秒,或者不足以烧坏电脑,但它对电脑内部的半导体元件有很大的损坏,就像旧声音的噪音比新声音的噪音大一样,因为内部元件受损。随着这些损坏的加深,计算机逐渐变得越来越不稳定,或者可能导致您的重要数据丢失。

美国GE公司测量一般家庭.饭店.公寓等低压配电线(110)V)在10000小时倍的浪涌电压在10000小时内(约一年零两个月)发生在线间,达到800多次,其中超过1000次V这样的浪涌电压完全有可能一次性损坏电子设备。

2)信号系统浪涌

感应雷击是信号系统浪涌电压的主要来源.电磁干扰.无线电干扰和静电干扰。这些干扰信号影响金属物体(如电话线),这将导致传输中的数据代码错误,影响传输精度和传输速率。消除这些干扰将改善网络的传输状态。

基于上述技术缺陷和条件,设计了一种基于压敏电阻和陶瓷气体放电管的开关电源电路。


设计防雷浪涌电路

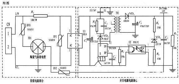
本文设计了一种基于压敏电阻和陶瓷气体放电管的单相平行抗雷击浪涌电路,并应用于仪器的开关电源。整个电路包括防雷电路和开关电源电路,其中防雷电路由三个压敏电阻和一个陶瓷气体放电管组成,共模式.完全保护。由经典开关电源电路组成的防雷仪表电源电路采用压敏电阻并联,延长使用寿命。压敏电阻短路故障后,与开关电源电路分离,不会引起火灾。

为实现上述目的而采用的设计方案是在仪器的电源上应用压敏电阻和陶瓷气体放电管的单相并联抗雷浪涌电路。主要分为防雷电路部分和开关电源电路部分,电路简单,采用复合对称电路,共模式.差触全保护,可以不分L.N连接。使压敏电阻RV1位于补丁整流模块的前端L.N并联,主要来钳位L.N线间电压,压敏电阻RV0.RV2与陶瓷气体放电管FD接地后串联串联,RV0与FD1串联主要是感应雷击浪涌电流在泄放L线上,RV2与FD1串联主要是信号口24串人的泄放V参考电位上的能量,RV0.RV2短路故障后,FD它可以与电源电路分离,不会引起火灾。

RV一条线绕电阻串联在前端线上RV1短路故障时,绕线电阻可以起到保险丝的作用,断开短路电路。压敏电阻是一种电压钳位保护装置,其钳位电压点的选择,即压敏电阻参数相对重要(选择压敏电压较高、流量较大的更安全.耐用,故障率低);根据流量容量要求选择形状尺寸和包装形式,本电路采用561k-10D与陶瓷气体放电管串联,延长使用寿命,确保安全。

根据要求的流量容量选择陶瓷气体放电管的流量容量,电路为3。RM470L-7.5-L,通流量为5000A。线绕电阻R1起限流分压作用;补丁整流模块起到开关电源电路前端整流的作用,C1为高压滤波电容,Y电阻为去耦电容R2和电容C2及VD2组成开关电源芯片MOS吸收钳位电路、保护芯片和开关电源芯片PI公司的TNY27系列,TR1为高频变压器,VD3.C3构成高频变压器二级滤波,U2.VD4.R3.R4.R5构成开关电源电路的反馈电路可以稳定设计值中的变压器二次输出电压,在实际使用中取得了良好的效果。


国产电磁兼容仪器设备


雷击浪涌的设计中,基于压敏电阻和陶瓷气体放电管的单项并联式防雷电路在近年的太阳能控制仪表开发中逐渐被广大设计人员所青睐,本文所设计的电路就其严谨性,完全符合国标GB/T17626.5的试验标准。在实际使用中可以空出PCB板的空间来为开发者提供随心所欲的设计舞台。


相关关键词: 雷击浪涌
Copyright © 深圳市AGGAME仪器有限公司 备案号:粤ICP备48123086号 百度统计 站点地图
技术支持:神州通达网络
首页
电话
留言
AGGAME
网站地图